Our project, "Island Detection in Microgrid Using Machine Learning," leverages an SVM model to detect islanding events in microgrids by analyzing current measurements. We created a simulated grid with three zones, each under different conditions, to train our model. Utilizing peak current values, we achieved an impressive 98% accuracy with our SVM, which now monitors real-time data to ensure grid stability and safety. This approach enhances reliability without the operational drawbacks of traditional methods.
Our project, "Island Detection in Microgrid Using Machine Learning," aims to refine the detection of islanding in microgrids through the following key objectives: 1. Enhance Detection Accuracy: Employ a Support Vector Machine (SVM) model to surpass the accuracy of traditional detection methods, ensuring more reliable identification of islanding events. 2. Accelerate Detection Response: Minimize the time required to detect islanding events, reducing potential risks and damages in isolated grid segments. 3. Automate Threshold Adjustments: Utilize machine learning to dynamically adapt to grid conditions, eliminating the need for manual threshold settings which can vary in effectiveness. 4. Maintain Grid Integrity: Avoid the disturbances typically introduced by active detection methods, preserving power quality and uninterrupted operation. 5. Improve Predictive Capabilities: Leverage advanced data analytics to enhance predictive modeling of potential islanding scenarios, improving preventive measures. 6. Offer Scalability and Flexibility: Ensure that the detection system is adaptable to various microgrid sizes and configurations, making it applicable across different settings. 7. Implement Real-Time Monitoring: Integrate real-time data analysis for immediate detection and response, facilitating efficient operational adjustments. 8. Develop a Robust Training Framework: Establish a thorough framework for training and testing the SVM model using both simulated and real-time data to optimize its performance. 9. Contribute to Industry Knowledge: Share findings and methodologies to enhance the broader field of microgrid management and promote the application of machine learning in grid systems. These objectives are designed to provide a sophisticated, non-intrusive solution for detecting islanding quickly and accurately, setting a new standard in microgrid management.
Our project, "Island Detection in Microgrid Using Machine Learning," provides several socio-economic benefits that contribute to the resilience, efficiency, and sustainability of energy systems. Here are the key socio-economic advantages: 1. Enhanced Grid Safety and Reliability: By improving the accuracy and response time of islanding detection, our project ensures a safer grid environment. This reduces the risk of accidents and damage to equipment, protecting both personnel and infrastructure from the adverse effects of unmonitored island conditions. 2. Improved Operational Efficiency: The use of a machine learning-based model to detect islanding events reduces the need for manual intervention and the reliance on less efficient traditional methods. This streamlines operations and lowers maintenance costs, contributing to overall grid management efficiency. 3. Economic Savings: Efficient islanding detection can prevent costly power outages and equipment failures, leading to significant economic savings for utility companies and end-users. By minimizing the need for repairs and reducing downtime, our project helps in lowering the overall operational costs associated with microgrid management. 4. Environmental Impact: By maintaining stable grid operation and preventing unnecessary energy waste, our system contributes to reduced environmental impact. Efficient operation of microgrids, particularly those incorporating renewable energy sources, supports broader environmental goals such as carbon reduction and energy conservation. 5. Increased Adoption of Renewable Energy: The project facilitates the integration and reliable operation of renewable energy sources within microgrids. By ensuring that these energy sources can be safely and effectively managed, even in the event of grid disconnection, we promote wider adoption and use of clean energy, aligning with global sustainability initiatives. 6. Community Resilience: Ultimately, the project contributes to community resilience by ensuring a reliable power supply, particularly in areas prone to disconnections or where grid stability is a challenge. This reliability is crucial for emergency services, healthcare, and overall community well-being. These socio-economic benefits highlight the potential of our project to transform microgrid management, making it a pivotal contribution to the future of sustainable and resilient energy systems
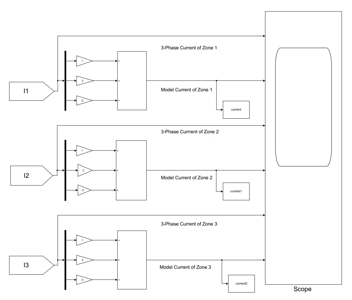
Our project, "Island Detection in Microgrid Using Machine Learning," employs a structured methodology to ensure effective and efficient islanding detection in microgrids. The methodology is divided into several key phases, each designed to build upon the previous steps to optimize the detection system: 1. Data Collection: We collect real-time current measurements from a simulated microgrid divided into three zones. Each zone represents unique operational conditions to mimic diverse grid scenarios. High-precision sensors capture the three-phase currents, which are crucial for identifying the electrical behavior during both normal and islanding conditions. 2. Data Processing: The raw data from the sensors undergo several preprocessing steps: Peak Detection: Using MATLAB, we identify and extract peak values from the three-phase current measurements. This focuses the analysis on the most significant data points, which are critical for detecting deviations indicative of islanding. Conversion to Single-Phase: We convert the three-phase currents to a single-phase equivalent, simplifying the data while retaining essential characteristics for analysis. 3. Data Labeling and Normalization: Once processed, the data is labeled based on its operational state and zone, using a specific coding system (e.g., '10' for normal and '11' for islanding in Zone 1). This allows the SVM to learn the patterns associated with each state effectively. Data normalization is then applied to scale all input features to a consistent range (0-1), ensuring no single feature dominates the model due to its scale. 4. Model Training and Validation: We use the labeled and normalized data to train the Support Vector Machine (SVM) model. The SVM algorithm, equipped with a Radial Basis Function (RBF) kernel, is chosen for its effectiveness in handling non-linear data separation problems. The data is split into a training set (70%) and a testing set (30%). This division allows for comprehensive training of the model while also providing a robust means to validate its accuracy and reliability. 5. Real-Time Monitoring and Testing: The trained SVM model is then implemented for real-time monitoring of the microgrid. As new current data is collected, the model evaluates and classifies the operational state of each zone, detecting any islanding events as they occur.
Our project, "Island Detection in Microgrid Using Machine Learning," successfully implemented a Support Vector Machine (SVM) model, achieving significant advancements in microgrid management. Here are the key outcomes: 1. High Accuracy Detection: The SVM model achieved an accuracy rate of 98%, significantly improving the detection of islanding events compared to traditional methods. This ensures safer and more efficient microgrid operations. 2. Real-Time Detection Capability: The model was integrated into the microgrid's operational framework for real-time monitoring and detection, allowing immediate responses to islanding events and reducing potential damages. 3. Enhanced Grid Stability: Accurate and prompt detection contributed to increased overall stability and reliability of the microgrid, essential for maintaining power quality, especially in grids incorporating renewable energy sources. 4. Operational Cost Reduction: Automation of detection processes decreased the need for manual monitoring and intervention, lowering operational costs and reducing equipment stress and maintenance expenses. 5. Scalability and Flexibility: The developed model demonstrated scalability and adaptability across various microgrid configurations, making it applicable in diverse settings and enhancing its utility. 6. Environmental Impact: By improving the efficiency and reliability of microgrids, especially those using renewable energy, the project supports environmental sustainability goals, such as reduced carbon emissions.
| Registration# | Name | |
|---|---|---|
| FA20-BEE-156 | ABDUL REHMAN | abdulrehmanpak4@gmail.com |
| FA20-BEE-128 | ZEESHAN ALI | zeeshanalich77@gmail.com |
| FA20-BEE-168 | HAFIZ MUHAMMAD JAWAD KHALID | jawadkhadal@gmail.com |
Electrical & Computer Engineering
Details
Electrical & Computer Engineering
Details
Career Development is not a one day activity but its lifelong process of Self - Journey and Self - Development. We at COMSATS University, Islamabad (CUI), Wah Campus have revived our approach read more ...
Address: G.T. Road Wah Cantt, Rawalpindi, Pakistan
Phone: +92 51 9314382-83
Email: cdc@cuiwah.edu.pk
Copyrights © 2021 IT Center CUI Wah. All rights reserved.